你的浏览器版本过低,可能导致网站不能正常访问!
为了你能正常使用网站功能,请使用这些浏览器。

关于电路分析方法比较(下)

[复制链接]
eefishing 发布时间:2020-2-26 00:03
结点分析法
在有 n 个结点的电路中,任选一个结点为参考结点,其余各结点至参考结点的电压称为该结点的结点电位。以结点电位为待求变量,将各支路电流用结点电位表示,列写除了参考结点以外其他所有结点的 KCL 方程,求得结点电位后再确定其他变量的电路分析方法,称为结点分析法。

结点分析方程的列写步骤:

1) 选取参考结点,假定其余 n-1 个独立结点的结点电位;

2) 列写 n-1 个独立结点的 KCL 方程,方程中的各支路电流用结点电位表示;

3) 求解方程,得到结点电位;

4) 通过结点电位确定其他变量。

【例 4】对如图所示电路列写结点方程。


解:设结点④为参考结点,并令独立结点①、②、③电压分别设为。分别列写结点①、②、③的 KCL 方程如下。


为得到以结点电位为未知变量的电路方程,用结点电位表示各支路电流,即有:


将上述各式代入 KCL 方程,得到结点方程整理整理得:


戴维宁定理与诺顿定理
戴维宁定理与诺顿定理常用来获得一个复杂网络的最简单等效电路,特别适用于计算某一条支路的电压或电流,或者分析某一个元件参数变动对该元件所在支路的电压或电流的影响等情况。

应用的一般步骤:
1) 把代求支路以外的电路作为有源一端口网络;

2) 考虑戴维宁等效电路时,计算该有源一端口网络的开路电压

3) 考虑诺顿等效电路时,计算该有源一端口网络的短路电流 isc;

4) 计算有源一端口网络的入端电阻 Req;

5) 将戴维宁或诺顿等效电路代替原有源一端口网络,然后求解电路。

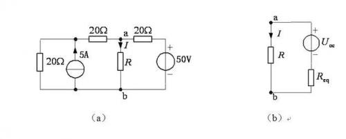
【例 5】如图所示电路的电流 I=2A,试确定电阻 R 的值。


解:先确定电阻 R 以外电路的戴维宁等效电路,如图(b)所示,再由电流 I=2A 确定阻 2R。

选择直接计算图 a 的和。根据叠加定理,R 断开时


(电流源单独作用 U'ab+U''ab 电压源单独用)将独立电源置零,不难得到等效电阻。


由图(b)得


因此:


各种方法比较:
以上通过几个例子说明了电路分析方法的合理选择。有些问题,需要几种方法综合应用,这里不再举例。总之,解题方法选择得当,可以使解题过程简捷,提高解题效率。每种电路的分析方法,一般都有其适用范围。应用霍夫定律求解适用于求多支路的电流,但电路不能太复杂;电源法等效变换法适用于电源较多的电路;节点电位法适用于支路多、节点少的电路;网孔分析法使适用于支路多、节点多、但网孔少的电路;戴维南定理和迭加定理适用于求某一支路的电流或某段电路两端电压。上面例题的电路比较简单,可选择任意一种方法求解,对于一些比较复杂但有一定特点的电路,必须选择合适的方法,才能使解题过程简单,容易正确求解。

1) 叠加定理仅适用于线性电路,应用叠加定理分析含受控源电路时,通常不把受控源单独作用于电路,而把受控源作为电阻元件一样对待。当某一独立电源单独作用于电路时,受控源保留在电路中。叠加时应注意各响应分量的参考方向与原来的响应变量方向是否一致,方向一致则响应分量前应取“+”号,不一致则响应分量前应取“-”号。叠加定理不可滥用,通常用于电源单独作用时电路容易求解的情况,也常用于电路结构或者参数不详的情况。

2) 对于支路电流法,方程数等于支路数,利用计算机易于求解,但如果未知量较少,如三个时,无论代入消元法或行列式法,计算量都太大。如果减少未知量,则方程数减少。包括网孔电流法、回路电流法、节点电压法多事减少未知量,减少方程而提出的。

3) 结点分析法的实质结点分析法的实质是以结点电位为待求变量,列写 n-1 个独立的 KCL 方程,对结点数少的电路尤为适用。一旦选定了参考结点,则其余结点相对于参考结点的电压即为结点电位,未知量非常容易确认,因此在电路计算机辅助分析中多采用结点分析法。

4) 戴维宁与诺顿定理常用以简化一个复杂网络,特别适用于计算某一条支路的电压或电流,或者分析某一个元件参数变动对所在支路的影响等情况。应用步骤:把待求支路以外的电路作为有源一端口网络,计算该网络的开路电压、短路电流、输入端电阻 3 个参数中的任意两个。

5) 在线性电路中,所有独立电源共同作用产生的响应(电压或电流),等于各个电源单独作用所产生的响应的叠加。

收藏 评论0 发布时间:2020-2-26 00:03

举报

0个回答

所属标签

关于
我们是谁
投资者关系
意法半导体可持续发展举措
创新与技术
意法半导体官网
联系我们
联系ST分支机构
寻找销售人员和分销渠道
社区
媒体中心
活动与培训
隐私策略
隐私策略
Cookies管理
行使您的权利
官方最新发布
STM32N6 AI生态系统
STM32MCU,MPU高性能GUI
ST ACEPACK电源模块
意法半导体生物传感器
STM32Cube扩展软件包
关注我们
st-img 微信公众号
st-img 手机版